onsemi NCP1343 Quasi-Resonant Flyback Controllers

onsemi NCP1343 Quasi-Resonant Flyback Controllers are ideal for designing high-performance off-line power converters. The NCP1343 features a proprietary valley-lockout circuitry, that ensures stable valley switching. This system works down to the 6th valley and transitions to frequency foldback mode to reduce switching losses. The NCP1343 enters quiet-skip mode as the load decreases to manage the power delivery while minimizing acoustic noise.

Features

  • Integrated high-voltage startup circuit with brownout detection
  • Wide VCC range from 9V to 28V
  • 28V VCC overvoltage protection
  • Abnormal overcurrent fault protection for winding short circuit or saturation detection
  • Internal temperature shutdown
  • Valley switching operation with valley-lockout for noise-free operation
  • Frequency foldback with 25khz minimum frequency clamp for increased efficiency at light loads
  • Rapid frequency foldback for fast reduction of switching frequency at light loads
  • Skip mode with quiet-skip technology for highest performance during light loads
  • Minimized current consumption for no-load power below 30mw
  • Frequency jittering for reduced EMI signature
  • Latching or auto-recovery timer-based overload protection
  • Adjustable overpower protection (OPP)
  • Adjustable maximum frequency clamp
  • Ccm operation during power excursion mode (PEM)
  • Fault pin for severe fault conditions, NTC compatible for OTP

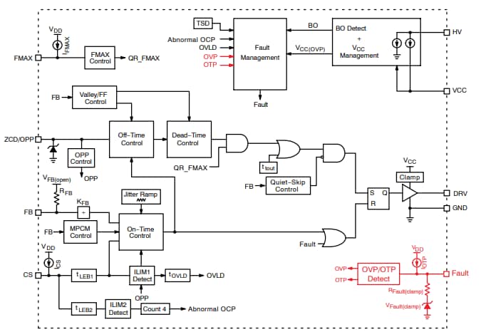
Block Diagram

Block Diagram - onsemi NCP1343 Quasi-Resonant Flyback Controllers
發佈日期: 2021-03-23 | 更新日期: 2024-09-13